整体式催化剂活性组分负载策略及微波催化燃烧甲苯特性

宁轲 卜龙利 刘双 张婷婷 张丹庆 张继宾 陈瑾

引用本文: 宁轲, 卜龙利, 刘双, 张婷婷, 张丹庆, 张继宾, 陈瑾. 整体式催化剂活性组分负载策略及微波催化燃烧甲苯特性[J]. 燃料化学学报, 2020, 48(9): 1140-1152. shu
Citation:  NING Ke, BO Long-li, LIU Shuang, ZHANG Ting-ting, ZHANG Dan-qing, ZHANG Ji-bin, CHEN Jin. Loading strategy for the active components of monolithic catalyst and its influences on the microwave enhanced catalytic combustion of toluene[J]. Journal of Fuel Chemistry and Technology, 2020, 48(9): 1140-1152. shu

整体式催化剂活性组分负载策略及微波催化燃烧甲苯特性

    通讯作者: 卜龙利, bolongli@xauat.edu.cn
  • 基金项目:

    陕西省自然科学基金(2009JM7004)资助

摘要: 针对催化剂活性组分脱落问题,采用载体预处理和添加硅溶胶的策略来强化活性组分负载,微波单模腔中催化燃烧甲苯以考察催化剂活性,并对牢固负载的催化剂进行表征分析。研究表明,常温下采用10%盐酸溶液对蜂窝状堇青石(CH)载体预处理、硅溶胶添加量与载体吸水量比值为0.125条件下所制备的Cu-Mn-Ce(硅溶胶)/CH催化剂脱落率为0.0129%,明显低于Cu-Mn-Ce/CH催化剂的0.950%。Cu-Mn-Ce(硅溶胶)/CH催化剂具有更小的活性颗粒尺寸、更大的比表面积和更多样的活性晶体,在甲苯进气浓度1000 mg/m3、进气量0.12 m3/h、微波功率200 W和床层温度350℃条件下,催化剂对甲苯的催化燃烧效率和矿化率分别为98.5%和87.9%;连续实验43 h后,催化剂活性保持稳定且活性组分脱落率低(0.0328%)。硅溶胶的添加增强了活性组分与载体之间的相互作用力,生成的硅氧烷化学键提高了活性组分的结合牢固度。

English

  • 挥发性有机化合物(Volatile Organic Compounds, VOCs)是PM2.5、O3和光化学烟雾的重要元凶之一,还会引起人体过敏、毒害心血管和神经系统、增加“三致”概率而对健康造成严重危害[1-4]。目前,中国及其各省市颁布的法规中明确要求全面实施VOCs总量控制,重点地区及行业到2020年排放总量降低10%以上[5, 6]。催化燃烧法对于中高浓度的VOCs废气治理有着良好的效果[7],当前催化燃烧装置多采用电加热来预热废气,但存在升降温缓慢、加热不均匀、能耗大等问题。微波加热具有快速、均匀、易于控制以及选择性加热等特点,此外,微波装置与反应腔体相隔离,无需电热管类加热器件,不受高温和酸性气体腐蚀而可持久高效运行,具有设备简单、易于操作、运行稳定和维修方便等优点,目前已在VOCs废气处理方向上显示出其独特的优越性。课题组前期研究已经证明微波催化燃烧VOCs技术的可行性以及高效性[8-12],与多模腔相比,微波单模腔具有更高的能量密度,微波“热点效应”更为显著。

    催化剂是催化燃烧技术的核心。整体式蜂窝状堇青石作为净化工业VOCs废气和汽车尾气最常用的催化剂载体,具有热膨胀系数低、机械强度高、化学性质稳定和排气阻力小等优势[13]。过渡金属和稀土元素的氧化物具有较高的催化活性和优异的吸波性能而被重点关注,该类活性物质具有广阔的应用前景[14]。前期研究发现,浸渍法制备的整体式催化剂存在活性组分脱落问题,从而影响催化剂的稳定性和使用寿命。文献报道指出,硅溶胶[15-17]和铝溶胶[18, 19]的添加可以提高活性组分负载的牢固度。因此,针对活性组分脱落问题,本研究拟对蜂窝状堇青石载体进行酸、碱溶液预处理优选,优化硅溶胶助剂添加量以降低Cu-Mn-Ce活性组分的脱落率,微波单模腔中催化燃烧甲苯来考察催化剂的活性和稳定性,同时对催化剂进行表征,分析硅溶胶添加下活性组分与载体之间的结合方式,研究工作将为高活性、长寿命催化剂的制备奠定理论基础。

    堇青石蜂窝陶瓷(CH),100 mm×100 mm×100 mm(361孔/平方英寸,孔尺寸1 mm×1 mm),江阴华音陶瓷机电科技有限公司;盐酸、甲苯,分析纯,成都市科隆化学品有限公司;硝酸铜,分析纯,天津市大茂化学试剂厂;50%硝酸锰溶液,分析纯,天津市福晨化学试剂厂;硝酸铈,分析纯,上海山浦化工有限公司;硅溶胶,分析纯,德州市晶火技术玻璃有限公司。

    超声波清洗器,KQ3200,昆山市超声仪器有限公司;电子天平,AL104101,梅特勒-托利多仪器(上海)有限公司;气相色谱仪,6890N,美国安捷伦科技公司;傅里叶变换红外气体分析仪,Nicolet Antaris IGS,赛默科技公司;微电脑单模微波合成仪,ZDM-2,南京汇研微波系统工程有限公司。

    首先将蜂窝状堇青石载体用钢锯分割为直径28 mm、高100 mm的圆柱体若干,超声处理10 min以排除蜂窝孔中的气泡,室温下将载体浸没于10%盐酸溶液中密封预处理12 h以去除杂质和浮灰等,并对堇青石进行轻度酸蚀以增大比表面积和孔体积,酸洗后的载体水洗至中性后烘干备用。以Cu:Mn:Ce=3:3:1的质量比称取一定量的Cu(NO3)2·3H2O、Ce(NO3)3·6H2O和Mn(NO3)2试剂,加入一定量的硅溶胶配制活性组分浸渍液,超声震荡下等体积浸渍法放入预处理后的载体,连续翻转使得浸渍液完全被载体吸收,80 ℃过夜烘干,500 ℃下焙烧5 h,自然冷却后即完成整体式Cu-Mn-Ce(硅溶胶)/CH催化剂的制备。

    催化剂样品的表面形貌使用扫描电子显微镜(SEM,JSM-6510LV型,日本电子株式会社)进行观察(无喷金处理);样品的比表面积、孔径分布使用全自动比表面及微孔孔径分析仪(BET,ASAP 2020M型,美国Micrometric公司)进行测试,比表面积采用多点BET法计算,微孔面积和孔容采用t-plot法计算,孔体积在相对压力p/p0=0.95的条件下计算;样品活性组分的晶相组成采用X射线衍射仪(XRD,X'Pert PRO型,荷兰PANalytical公司)进行测定,工作电压40 kV,工作电流40 mA,利用Jade 6.5软件对所测数据进行分析;样品的官能团使用傅里叶变换红外光谱仪(FT-IR,IRPrestige-21型,日本岛津公司)进行测定,测量波长为4000-400 cm-1

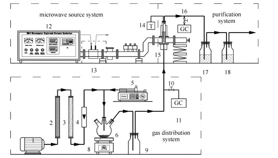
    实验装置由配气系统、微波源系统和净化系统三部分组成,流程示意图见图 1。空气经气泵送入配气系统,通过变色硅胶柱和活性炭柱将空气中的水分及污染物质去除,液态甲苯用注射泵推入蒸发瓶挥发并由空气带出,甲苯气体经缓冲瓶充分混合后进入净化系统;微波源系统由微电脑单模腔微波合成仪提供微波,经水冷系统、三销钉调配器、波导管传输后作用于固定床反应器;净化系统主要由固定床反应器、测温装置和尾气净化装置组成,固定床反应器由上下开口的石英管(直径28 mm,底部装有多孔筛板)和填装催化剂组成并垂直插入微波单模腔中,K-型铠装热电偶探针垂直插入催化剂床层内对床层温度进行实时监测,装置连接完成后需进行气密性检查。实验时甲苯废气进入催化剂固定床反应器,微波辐照下,甲苯在高温催化剂表面发生氧化反应而被彻底降解,尾气经有机溶剂和碱液吸收净化后排空。

    图 1

    图 1.  实验装置流程示意图
    Figure 1.  Schematic of the experimental device flow

    1: air compressor; 2: silica gel column; 3: activated carbon column; 4: flowmeter; 5: syringe pump; 6: evaporation flask; 7: explosion-proof zeolite; 8: electric furnace; 9: buffer bottle; 10: inlet sampling point; 11: gas chromatograph; 12: microwave device; 13: water-cooling system; 14: K-type thermocouple; 15: fixed bed reactor; 16: outlet sampling point; 17: organic solvent bottle; 18: alkaline solution bottle

    本研究在催化剂吸波性能测试基础上,考察了硅溶胶添加前后催化剂活性的变化,考察了床层温度变化对催化剂活性的影响,并对甲苯的矿化率、催化剂的稳定性和活性组分负载牢固度进行了测试。

    本研究利用气相色谱仪对甲苯进行定量分析,检测条件为:氢火焰离子检测器(FID),进样量300 μL,进样口采用EPC分流模式,分流比50:1。利用傅里叶变换红外气体分析仪对反应器出口的二氧化碳进行定量分析,以此计算甲苯的矿化率;检测条件为:TGS检测器,测定温度165 ℃,二次扫描,时间间隔1.66 s,分辨率0.5 cm-1

    催化剂活性组分初始负载量按式(1)计算:

    $ w_{1}=\frac{m_{1}-m_{0}}{m_{0}} $

    (1)

    式中,m0为预处理后载体的质量,m1为超声震荡前催化剂的质量。

    采用质量法考察活性组分负载的牢固度,将催化剂样品于水中超声振荡30 min,取出后烘干称重,按式(2)计算活性组分的脱落率:

    $ \Delta w=\frac{m_{1}-m_{2}}{m_{1}} $

    (2)

    式中,m2为超声震荡后催化剂的质量。

    活性组分最终负载量按式(3)计算:

    $ w_{2}=\frac{m_{2}-m_{0}}{m_{0}} $

    (3)

    甲苯的矿化率按式(4)计算:

    $ \lambda=\frac{\left(P-P_{0}\right) \times 92.14}{7 \times 44.01 \times P_{1}} \times 100 \% $

    (4)

    式中,P为固定床反应器出口气体中二氧化碳的质量浓度,P0为测样时空气中的二氧化碳质量浓度,P1为固定床反应器进气口甲苯的质量浓度,单位皆为mg/m3,92.14和44.01分别为甲苯和二氧化碳的相对分子质量。

    2.1.1   载体预处理优化

    室温下用不同浓度的酸、碱溶液对载体进行密封预处理12 h,水洗至中性后烘干,然后质量法测试载体的吸水率,结果见表 1。与对照组(未处理载体)相比,预处理后载体的吸水率均有不同程度的提高,表明载体孔容明显增加。其中15%硝酸和20%草酸溶液预处理后载体的吸水率达到各自最大值,这是因为酸洗可去除载体中的浮灰和金属杂质等,且适度酸蚀对载体表面有粗糙作用;但过高浓度的酸液会使堇青石中的镁、铝等金属大量溶出而造成孔隙坍塌,从而使吸水率明显下降。碱液可使堇青石中的硅溶出而粗糙其表面,但常温下碱液侵蚀速率明显低于酸液,因此,氨水和氢氧化钠溶液预处理后载体吸水率的增加幅度小于酸液预处理。由表 1可知,经酸液预处理后,堇青石载体的吸水率显著增大。

    表 1

    表 1  预处理后堇青石载体的吸水率
    Table 1.  Water absorption of the cordierite carrier after pretreatment
    下载: 导出CSV
    Pretreatmentsolution Controlgroup Ultrasonic vibration 5%HNO3 10%HNO3 15%HNO3 30%HNO3 20%H2C2O4 30%H2C2O4 40%H2C2O4 27%NH3·H2O 10%HCl 0.5 mol/LNaOH
    Water absorption /% 38.26 44.62 44.16 56.63 60.07 43.04 67.91 59.66 51.00 50.53 53.18 52.19
    note:5%, 10%, 40%, 27%, etc. are the mass percentages when the acid and alkali solutions are diluted

    将不同酸、碱溶液预处理后的载体按照1.2所述方法(不添加硅溶胶)制成Cu-Mn-Ce/CH催化剂,对催化剂表面活性组分的负载量和牢固度进行测试,结果见图 2所示。由图 2可知,40%的草酸溶液预处理后,催化剂活性组分负载量和脱落率分别为9.86%和0.632%;10%盐酸溶液预处理后催化剂负载量和脱落率分别为9.51%和0.110%,其脱落率是所有酸、碱溶液预处理中最低的。文献报道[20],酸处理可以润湿载体,使其表面附着一层能提高界面结合力的物质,从而增加载体的亲和力和提高活性组分的附着力。综合比较催化剂的活性组分负载量和脱落率,认为10%盐酸溶液预处理的效果最理想,故后续研究采用10%盐酸溶液对催化剂载体进行预处理。

    图 2

    图 2.  预处理后催化剂活性组分负载量和脱落率
    Figure 2.  Load and shedding rates of the active components of catalysts after pretreatment

    G1: control group; G2: ultrasonic vibration; G3: 5%HNO3; G4: 10% HNO3; G5: 15% HNO3; G6: 30% HNO3; G7: 20%H2C2O4; G8: 30% H2C2O4; G9: 40% H2C2O4; G10: 27%NH3·H2O; G11: 10%HCl; G12: 0.5 mol/L NaOH

    2.1.2   硅溶胶添加量优化

    催化剂制备时,在活性组分浸渍液中添加一定量的硅溶胶,可增强活性组分与载体之间的结合力。以硅溶胶添加量与载体吸水量的比值(m硅溶胶/m吸水量)为变量,测试不同硅溶胶添加量下催化剂活性组分的负载量及牢固度,结果见图 3。由图 3可知,硅溶胶的添加增加了活性组分的负载量,当m硅溶胶/m吸水量=0.1时负载量最大,继续增加硅溶胶含量,活性组分负载量反而下降;分析认为,硅溶胶中存在一定的表面活性剂,添加量过高不利于活性组分的负载[16]。当m硅溶胶/m吸水量=0.125时,活性组分的脱落率最低(0.0129%),说明此比值下硅溶胶对催化剂表面活性组分的牢固作用最强。

    图 3

    图 3.  添加硅溶胶后催化剂活性组分负载量和脱落率
    Figure 3.  Load and shedding rates of the active components of catalysts after adding silica sol

    k1=0; k2=0.0500; k3=0.0750; k4=0.1000; k5=0.1063; k6=0.1125; k7=0.1188; k8=0.1250; k9=0.1500; msilica sol/mwater absorption refer to the mass ratio of silica sol to water absorption amount of the carrier

    2.2.1   SEM表征

    本研究分别对预处理前后的堇青石载体、稳定性实验前后的有无硅溶胶添加的催化剂进行了表面形貌测试分析,结果见图 4图 4(a)为预处理前的空白堇青石载体的孔道形貌,可以看出载体孔道粗糙且凹凸不平,具有一定的分层结构,表面孔隙尺寸小且数量少。预处理后的载体孔道表面(图 4(b))更加粗糙、孔隙尺寸增大且数量增多,为活性组分的负载提供了更多的附着位点。分析认为,用10%盐酸溶液预处理堇青石(2MgO-2Al2O3-5SiO2)时存在Mg2+、Al3+离子的溶出,这种轻度的酸蚀可粗糙堇青石孔道表面和增加孔隙的尺寸与数量。

    图 4

    图 4.  堇青石基催化剂的SEM照片(“New-、Old-”分别代表新制备、稳定性实验后的催化剂)
    Figure 4.  SEM images of the cordierite-based catalysts("New-, Old-" refers to the new catalysts and used catalysts after stabilitytest, respectively)

    图 4(c)为新制备的New/Cu-Mn-Ce/CH催化剂,可以看出活性组分在焙烧过程中发生聚集和烧结,呈球形分散在载体表面及缝隙处,粒径均匀、颗粒之间有一定空隙,活性组分与载体间的相互作用力较弱,推测是其易于脱落的重要原因之一。相比较而言,图 4(d)中添加硅溶胶后抑制了活性组分的扩散与团聚,焙烧后生成的活性组分粒径更小,更容易镶嵌在载体表面的孔隙中,可以有效增加催化剂的活性位点并增强“局部热点”效应[11],颗粒之间的微孔也有利于污染物的吸附,从而缩小反应空间[8, 21]。从催化剂动力学角度分析[22],这种立体结构可以有效扰动经过催化剂孔道的VOCs废气,使其分子扩散更加剧烈,从而有效提高VOCs废气在催化剂表面的传质和反应效率。

    图 4(e)(f)分别为两种催化剂在稳定性实验后的表面形貌。可以看出,Old/Cu-Mn-Ce/CH催化剂表面球形颗粒几乎完全消失, 活性组分团聚而尺寸变大,形态以不规则状为主且大小不一;Bo等[23]研究发现,活性组分长时间处于高温状态下,颗粒团聚是不可避免的事情,团聚后的活性组分形态受载体表面形貌影响大。Old/Cu-Mn-Ce(硅溶胶)/CH催化剂活性组分颗粒也存在团聚现象,但在微波辐照后仍以圆形片状颗粒较为均匀地分散于载体表面及缝隙处,表明硅溶胶的添加增强了活性组分在载体表面的负载强度同时一定程度上抑制了活性组分的团聚。分析认为,催化剂在高温状态下,耐高温硅溶胶的存在可起到对微波能量的分流与缓冲作用,阻碍高温活性组分的移动与团聚;另外,硅溶胶的添加可能对活性组分与载体的结合方式有一定的影响。

    2.2.2   BET表征

    一般而言,较大比表面积的催化剂具有较高的吸附能力和催化活性[24]。为了进一步考察催化剂孔道表面特性,分别对预处理前后的堇青石载体、稳定性实验前后的有无硅溶胶的催化剂进行了BET表征测试,表 2给出了样品的相关数据。

    表 2

    表 2  催化剂的比表面积和孔结构参数
    Table 2.  Specific surface area and pore structure parameters of different carriers and catalysts
    下载: 导出CSV
    Sample BET special surface area A/(m2·g-1) Micropore area A/(m2·g-1) Total pore volume v/ (cm3·g-1) Micropore volume v/(cm3·g-1) Average pore size d/nm
    CH carrier 0.98 0.47 0.00080 0.00050 9.56
    CH carrier(acid etching) 2.80 0.37 0.0036 0.00024 20.18
    New/Cu-Mn-Ce/CH catalyst 13.93 8.47 0.052 0.0065 32.90
    New/Cu-Mn-Ce(silica sol)/CH catalyst 28.28 12.72 0.089 0.0098 22.99
    Old/Cu-Mn-Ce/CH catalyst 9.04 3.27 0.016 0.0017 26.38
    Old/Cu-Mn-Ce(silica sol)/CH catalyst 19.24 10.70 0.074 0.0035 18.23

    表 2可知,堇青石载体的比表面积很小,只有0.98 m2/g,几乎没有吸附能力,贺利娜等[25]认为,这与堇青石由硅、铝、镁的氧化物组成有关。经10%盐酸预处理后,载体的比表面积、总孔体积和平均孔径都有所增大,但微孔孔容下降;这是由于经酸液处理后,堇青石中MgO、Al2O3等部分溶出,对载体起到扩孔作用,同时将一部分微孔孔径腐蚀的更大从而转化为介孔结构,董亮[26]认为,比表面积的增大与新生成的介孔有关。

    与堇青石载体相比,两种新制备催化剂的比表面积和孔容均有大幅度的增加,这是因为活性组分中Mn和Ce的氧化物本身就有很大的比表面积,此外适当的焙烧温度可以燃烧催化剂体内残留的杂质而使其逸散,降低催化剂表面团簇和增加活性位点[27]。由表 2还可知,两种新制备催化剂都具有较大的平均孔径(>20 nm),使得动力学尺寸为0.6 nm左右的甲苯分子较易进入催化剂孔道而与活性位点接触。与不加硅溶胶的催化剂相比,New/Cu-Mn-Ce(硅溶胶)/CH催化剂具有更大的比表面积、更多的微孔和介孔数量,从而具有更高的吸附能力和催化活性。

    稳定性实验后,两种催化剂的比表面积、孔体积等均有一定幅度的下降,分析原因为高温反应条件下,载体表面和孔隙中的活性组分迁移聚集和烧结覆盖了微孔使其数量下降所致。张峰[28]认为,催化剂在使用过程中,较高的床层温度会使活性组分中的金属氧化物晶粒变大、结晶趋于完好而导致孔体积下降。

    2.2.3   XRD表征

    两种新制备催化剂的XRD谱图见图 5(a)。由图 5(a)可知,催化剂表面存在大量铜锰铈的单金属氧化物、复合金属、复合金属固溶物晶体以及尖晶石类活性物质。对比发现,硅溶胶的添加增加了活性组分的多样性,更多活性物质晶体,如CeO2(ICCD PDF NO.02-81-0792)、CeCu6(ICCD PDF NO.02-05-0660)、Ce(Mn0.257Cu0.743)6(ICCD PDF NO.02-72-2485)、CuMnO2(ICCD PDF NO.02-65-2308)、Cu1.5Mn1.5O4(ICCD PDF NO.02-70-0262)、Cu1.2Mn1.8O4(ICCD PDF NO.02-71-1144)、Mn(CuMn)O4(ICCD PDF NO.02-82-0668)和Cu(Cu0.04Mn0.96)O2(ICCD PDF NO.02-83-0034)等被检出,而这些晶体在VOCs氧化过程中起着催化作用。由图 5(a)还可知,添加硅溶胶后CuO和Cu2O晶体的出峰位置有所变化,分析是由于CeO2侵占了部分CuO的活性位点,使得CuO在催化剂上的分布更均匀且改变了铜的晶相,其协同作用有利于催化剂活性的提高[29]

    图 5

    图 5.  催化剂的XRD谱图
    Figure 5.  XRD patterns of the catalysts

    a: New/Cu-Mn-Ce(silica sol)/CH catalyst; b: New/Cu-Mn-Ce/CH catalyst; c: CH carrier(acid etching); d: Old/Cu-Mn-Ce(silica sol)/CH catalyst; e: Old/Cu-Mn-Ce/CH catalyst

    稳定性实验后催化剂的XRD谱图见图 5(b)。对照发现,实验前后两种催化剂活性组分的晶体特征峰基本没有变化,相反活性物质的种类还增多。张钰彩等[9]发现,CuO和MnO2体系中如存在CeO2则有利于生成CuMn2O4(ICCD PDF NO.02-71-1142)尖晶石,而CuMn2O4尖晶石可提供表面过剩氧而有利于VOCs的深度氧化,从而提高催化剂活性[30, 31]。由图 5可知,新、旧催化剂表面丰富的活性物质晶体是维持其高催化活性的原因所在。

    2.2.4   FT-IR表征

    对有无硅溶胶的催化剂进行FT-IR表征,测试结果见图 6。由图 6可知,两种催化剂在1076和797 cm-1处均出现了Si-O-Si特征峰[32],这与堇青石载体本身含有SiO2有关;与New/Cu-Mn-Ce/CH催化剂相比,New/Cu-Mn-Ce(硅溶胶)/CH催化剂中Si-O-Si特征峰明显增强,表明催化剂制备过程中添加的硅溶胶在高温焙烧后脱水聚合成高聚硅胶,生成了硅氧烷(Si-O-Si)化学键。

    图 6

    图 6.  催化剂FT-IR谱图
    Figure 6.  FT-IR spectra of catalysts

    a: New/Cu-Mn-Ce/CH catalyst; b: New/Cu-Mn-Ce(silica sol)/CH catalyst

    2.3.1   吸波性能测试

    单模腔微波功率200 W辐照下,一定时间内连续记录堇青石载体与两种催化剂的吸波升温情况,结果见图 7

    图 7

    图 7.  催化剂吸波升温曲线
    Figure 7.  Temperature-rising curves of the catalysts under microwave irradiation

    ■: CH carrier (acid etching); ●: Cu-Mn-Ce(silica sol)/CH catalyst; ▲:Cu-Mn-Ce/CH catalyst reaction conditions:P=200 W, bed height 100 mm, catalyst volume 6.15×10-5 m3

    图 7可知,堇青石载体几乎不吸波,而Cu-Mn-Ce/CH催化剂在相同条件下6 min就可以升温至300 ℃,说明负载于载体内外表面的活性组分具有优良的吸波性能,这与Bo等[23]的研究结论一致;分析认为,Cu、Mn、Ce等活性组分价态多变,可形成非化学计量比的缺陷结构,从而引起微波的偶极效应[33],可迅速将微波能转化为热能而促使催化剂升温。加入硅溶胶后,催化剂的升温速率降低,可能与不吸波的硅溶胶对活性组分吸波概率的屏蔽作用有关,但催化剂仍可以在15 min内升温至300 ℃。因此,Cu-Mn-Ce(硅溶胶)/CH催化剂依然具有良好的吸波性能,在提高活性组分牢固度的同时可保证甲苯的催化燃烧降解。

    2.3.2   催化活性实验

    实验固定甲苯进气质量浓度1000 mg/m3,进气流量0.12 m3/h,催化剂床层高度100 mm条件下,考察了Cu-Mn-Ce/CH催化剂和Cu-Mn-Ce(硅溶胶)/CH催化剂对甲苯降解的催化活性,结果如图 8图 9所示。

    图 8

    图 8.  床层温度300 ℃下两种催化剂对甲苯的催化降解
    Figure 8.  Catalytic degradation of toluene at 300 ℃ of bed temperature over two catalysts separately

    ■: Cu-Mn-Ce/CH catalyst; ●: Cu-Mn-Ce(silica sol)/CH catalyst reaction conditions: toluene initial concentration 1000 mg/m3, air flow rate 0.12 m3/h, catalyst volume 6.15×10-5 m3, bed height 100 mm, bed temperature 300 ℃, Cu-Mn-Ce/CH catalyst:Pheating=100 W, Pinsulation=75 W; Cu-Mn-Ce (silica sol)/CH catalyst: Pheating=250 W, Pinsulation=150 W

    图 9

    图 9.  不同床层温度下Cu-Mn-Ce(硅溶胶)/CH催化剂对甲苯的催化降解
    Figure 9.  Catalytic degradation of toluene at different bed temperatures over Cu-Mn-Ce(silica sol)/CH catalyst

    ■: 150 ℃(Pheating=100 W, Pinsulation=75 W); □: 200 ℃(Pheating=100 W, Pinsulation=87 W); ▲: 250 ℃(Pheating=200 W, Pinsulation=105 W); △: 300 ℃(Pheating=250 W, Pinsulation=150 W); ●: 350 ℃(Pheating=250 W, Pinsulation=220 W); ○: 400 ℃(Pheating=300 W, Pinsulation=275 W)

    图 8给出了床层温度300 ℃下两种催化剂对甲苯的降解情况(Pheating表示催化剂的升温功率,在此微波功率下催化剂床层升温至一定温度;Pinsulation表示催化剂的保温功率,调节微波功率为该数值使得床层温度保持在所需温度),可以看出,在床层温度稳定后,Cu-Mn-Ce(硅溶胶)/CH催化剂对甲苯的去除率保持在97%以上,高于Cu-Mn-Ce/CH催化剂的85%,硅溶胶的添加提高了催化剂活性。结合表征测试,Cu-Mn-Ce(硅溶胶)/CH催化剂具有更高的活性组分负载牢固度、更小的活性颗粒尺寸、更大的比表面积和更多的活性组分晶体,这些因素皆是其活性高于Cu-Mn-Ce/CH催化剂的重要原因。

    图 9考察了Cu-Mn-Ce(硅溶胶)/CH催化剂作用下甲苯降解效率与床层温度的关系。由图 9可知,350 ℃以下时,催化剂的活性与床层温度呈正相关;甲苯的T50(起燃温度)大约为200 ℃,T95(完全燃烧温度)为300 ℃;催化剂活性在床层温度350 ℃时达到最高,此时甲苯降解率超过98.5%;继续提高床层温度至400 ℃,甲苯降解率回落至97%。原因分析认为,较低床层温度下,甲苯在催化剂表面活性位点处获得的热量不足以其起燃而催化效果不明显,随着床层温度的升高,甲苯获取的能量不断增多,其起燃后的放热又可进一步提高床层温度,在此升温过程中甲苯的降解率提高显著;当床层温度达到或超过甲苯的完全燃烧温度时,甲苯被完全燃烧降解,此时催化剂活性最高;当反应温度过高时会改变催化剂的结构和性质,如比表面积的下降影响了催化剂的吸附能力,活性组分的大量团聚会减少活性位点等,最终导致其催化活性降低,从而出现甲苯降解率回落的结果。因此,后续选择床层温度350 ℃,以对Cu-Mn-Ce(硅溶胶)/CH催化剂的稳定性及其对甲苯的矿化效率进行考察。

    2.3.3   矿化率

    给定进气条件(同2.3.2)和床层温度350 ℃下,考察了两种催化剂对甲苯的矿化效率,实验结果如图 10所示。

    图 10

    图 10.  两种催化剂对甲苯的矿化率
    Figure 10.  Mineralization rate of toluene over two different catalysts

    ■: mineralization rate of toluene over the Cu-Mn-Ce(silica sol)/CH catalyst; □: mineralization rate of toluene over the Cu-Mn-Ce/CH catalyst; ●: Cu-Mn-Ce(silica sol)/CH catalyst activity; ○: Cu-Mn-Ce/CH catalyst activity reaction conditions: toluene concentration 1000 mg/m3, air flow rate 0.12 m3/h, catalystvolume 6.15×10-5 m3, bed height 100 mm, bed temperature 350 ℃, Pheating=250 W, Pinsulation=220 W

    可以看到,随着床层温度的升高,反应器出口甲苯浓度快速下降,当床层温度稳定在350 ℃后,Cu-Mn-Ce/CH催化剂作用下的甲苯矿化率为82.9%;相同实验条件下,Cu-Mn-Ce(硅溶胶)/CH催化剂对甲苯的矿化率为87.9%。分析认为,足够高的床层温度和活性组分晶体的多样性是甲苯矿化率高的重要原因,另外微波自身的“偶极极化作用”可以加速甲苯分子键的振动、降低反应活化能而使其更容易被氧化降解[11]。由于矿化率是采用甲苯完全转化为CO2的量计算得出,但在反应过程中会存在甲苯不能完全转化而有副产物生成,因此,矿化率数值(87.9%)小于降解率(98.5%)。活性颗粒尺寸更小、比表面积更大和含有更多活性物质晶体的Cu-Mn-Ce(硅溶胶)/CH催化剂对甲苯的矿化率高于Cu-Mn-Ce/CH催化剂,但这种区别在高温反应条件下不是很大,再次证明了温度对甲苯降解与矿化的重要性。

    2.3.4   稳定性实验

    与2.3.3相同的实验条件下,分别在8个周期和12个周期内(每个周期215 min)连续测试Cu-Mn-Ce/CH催化剂和Cu-Mn-Ce(硅溶胶)/CH催化剂的活性以及活性组分的脱落率,结果如图 11所示。

    图 11

    图 11.  催化剂的稳定性测试
    Figure 11.  Stability test of catalysts

    ■: toluene removal rate; ●: active components shedding rate reaction conditions: toluene concentration 1000 mg/m3, air flow rate 0.12 m3/h, catalyst volume 6.15×10-5 m3, bed height 100 mm, temperature 350 ℃, Cu-Mn-Ce/CH catalyst: Pheating=150 W, Pinsulation=123 W; Cu-Mn-Ce(silica sol)/CH catalyst: Pheating=250 W, Pinsulation=220 W

    在连续8个周期(图 11(a))的运行中,Cu-Mn-Ce/CH催化剂对甲苯的降解率略有下降但仍具有很高的催化活性,在3个周期后,甲苯降解曲线有所波动而不稳定;分析认为,这与活性组分团聚和颗粒尺寸变大有关,另外活性组分的部分脱落也可导致催化剂表面活性位点的减少。图 11(a)中Cu-Mn-Ce/CH催化剂经过29 h的连续实验后,活性组分脱落率呈递增趋势,最终脱落率为0.363%。对照研究发现,Cu-Mn-Ce(硅溶胶)/CH催化剂(图 11(b))对甲苯的降解曲线几乎没有波动,甲苯降解率一直保持在95%左右,最高可达98.9%;图 11(b)中Cu-Mn-Ce(硅溶胶)/CH催化剂连续运行43 h后活性组分的脱落率为0.0328%,明显低于Cu-Mn-Ce/CH催化剂的脱落率,证实了添加硅溶胶后活性组分在催化剂表面具有良好的负载牢固度。因此,本研究优化策略下制备的Cu-Mn-Ce(硅溶胶)/CH催化剂具有优异的催化活性与稳定性。

    2.3.5   牢固机理

    将稳定性实验前后的Cu-Mn-Ce/CH催化剂和Cu-Mn-Ce(硅溶胶)/CH催化剂牢固度测试数据整理分析,结果如表 3所示。可以看出,Cu-Mn-Ce(硅溶胶)/CH催化剂活性组分的初始负载量和最终负载量均高于Cu-Mn-Ce/CH催化剂的,New/Cu-Mn-Ce(硅溶胶)/CH催化剂活性组分的脱落率约为New/Cu-Mn-Ce/CH催化剂的1:7;稳定性实验后,两种催化剂活性组分都有不同程度的脱落,Old/Cu-Mn-Ce(硅溶胶)/CH催化剂的脱落率(0.0328%)明显低于Old/Cu-Mn-Ce/CH催化剂的0.363%,证明硅溶胶的存在可以使活性组分更牢固地负载于载体表面。

    表 3

    表 3  实验前后两种催化剂的活性组分牢固度分析
    Table 3.  Firmness analysis of the active components of two catalysts before and after stability test
    下载: 导出CSV
    Sample Quality of cordierite carrier after pretreatment m0/g Quality of supported catalyst m1/g Initial active components loading w1/% Quality of catalyst after firmness test m2/g Active components shedding rate △w/% Final active components loading w2/%
    New/Cu-Mn-Ce/CH catalyst 31.8772 34.8520 9.33 34.8105 0.119 9.20
    New/Cu-Mn-Ce (silica sol)/CH catalyst 32.4818 35.8107 10.25 35.8048 0.0165 10.23
    Old/Cu-Mn-Ce/CH catalyst 33.2763 36.3777 9.32 36.2455 0.363 8.92
    Old/Cu-Mn-Ce (silica sol)/CH catalyst 32.3773 35.7025 10.27 35.6908 0.0328 10.23

    催化剂的牢固度是由堇青石载体与活性组分的界面锚定及活性组分之间的结合强度共同决定的[34]。对于Cu-Mn-Ce/CH催化剂来说,由于表面张力而产生毛细管压力,活性组分通过扩散、渗透以及吸附进入载体内外表面[35],此过程属于物理吸附,即活性组分和载体之间是较弱的范德华力;另外,经焙烧、活化后,活性组分颗粒镶嵌填补在载体表面的微孔结构中,以空间位阻的形式达到二者的初步结合(图 12(a))[36]。综合可知,Cu-Mn-Ce/CH催化剂仅仅依靠活性组分与载体的吸附和镶嵌填补等物理作用来维持其稳定性,使得活性组分负载牢固度较低。

    图 12

    图 12.  活性组分在催化剂表面的结合机理
    Figure 12.  Connection mechanism of the active components on the catalyst surface

    Cu-Mn-Ce(硅溶胶)/CH催化剂表现出了理想的负载牢固度,这是由硅溶胶自身的特性决定的。一方面,硅溶胶具有良好的分散性、强渗透性,使得活性组分粒径减小而分布更均匀。浸渍过程中,活性组分小颗粒先进入载体孔隙作为过渡,这样更有利于大颗粒的附着;小颗粒还可以均匀分布在大颗粒之间的缝隙中,也能对大颗粒起到一定的固定作用(图 12(b)),大小颗粒的混合能有效防止活性组分的团聚,因此,加强了镶嵌效果。Zamaro等[37]发现,硅溶胶的添加可以增强活性组分与堇青石载体的界面锚定,有利于提高催化剂的整体牢固度及机械稳定性。另一方面,硅溶胶为纳米级胶团结构,无数胶团产生的网络结构孔隙对无机物和有机物具有一定的吸附作用。在催化剂焙烧活化过程中,硅溶胶失去水分而逐渐形成耐水耐热的凝胶,具有很强的粘性且不会变质,以硅氧烷键附着在载体内外表面[38],硅氧烷键键能较高(373.9 J/mol),断键所需能量更高[39],因此结合非常紧密。此外,由于SiO2与堇青石都具有较低的介电常数和较强的亲水性[17],使得活性组分可以紧密的黏附在载体表面上,极大地提高了催化剂的牢固度。

    蜂窝状堇青石载体的酸、碱预处理可提高其吸水率,适度的酸、碱腐蚀起到粗糙表面和增大孔隙尺寸的作用;硅溶胶的适量添加可提高活性组分的负载量并降低其脱落率,m硅溶胶/m吸水量=0.125添加量下,催化剂活性组分的脱落率仅为不添加硅溶胶的1/12。

    表征发现,New/Cu-Mn-Ce(硅溶胶)/CH催化剂活性组分颗粒尺寸更小、比表面积更大和具有更多的活性物质晶体,能有效提高催化剂的活性并增强微波“局部热点”效应;催化燃烧的高温条件会引起催化剂活性组分的团聚和比表面积的下降,但不影响活性物质的晶体结构,相反还会生成新的活性物质晶体。

    硅溶胶的添加虽然使催化剂的吸波性能有所减弱,但使催化剂的活性提高了12%;甲苯的完全燃烧温度为300℃,床层温度350℃下催化剂活性最高,此时甲苯的降解率为98.5%、矿化率为87.9%;床层温度是甲苯降解与矿化的关键影响因素,微波催化燃烧甲苯存在最佳床层温度范围。

    12个周期的稳定性实验证实了Cu-Mn-Ce(硅溶胶)/CH催化剂活性稳定且活性组分脱落率低;相较于活性组分和堇青石载体之间的分子间力,硅溶胶的吸附、分散、渗透、硬化黏结等物理作用以及硅氧烷(Si-O-Si)的化学键合则有效增强了Cu-Mn-Ce在载体表面的附着牢固度。


    1. [1]

      ZHANG X M, XUE Z G, LI H, YAN L, YANG Y, WANG Y, DUAN J C, LI L, CHAI F H, CHENG M M, ZHANG W Q. Ambient volatile organic compounds pollution in China[J]. J Environ Sci, 2017, 55(5):  69-75.

    2. [2]

      CHEN K Y, ZHU L Z, YANG K. Tricrystalline TiO2 with enhanced photocatalytic activity and durability for removing volatile organic compounds from indoor air[J]. J Environ Sci, 2015, 32(6):  189-195.

    3. [3]

      BARI M A, KINDZIERSKI W B. Ambient volatile organic compounds (VOCs) in Calgary, Alberta:Sources and screening health risk assessment[J]. Sci Total Environ, 2018, 631-632(8):  627-640.

    4. [4]

      DUMANOGLU Y, KARA M, ALTIOK H, ODABASI M, ELBIR T, BAYRAM A. Spatial and seasonal variation and source apportionment of volatile organic compounds (VOCs) in a heavily industrialized region[J]. Atmos Environ, 2014, 98(12):  168-178.

    5. [5]

      闻择. 国家颁布"十三五" VOCs污染防治方案严限重点地区石油化工等高排放项目[J]. 上海化工, 2017,42,(11): 3. WEN Ze. The"13th Five-Year-Plan"for pollution prevention and control was issued by Chinese government to limit high-emission projects such as petrochemical industry in heavily polluted areas[J]. Shanghai Chem Ind, 2017, 42(11):  3.

    6. [6]

      施旭荣.上海市宝山区挥发性有机化合物排放治理效果评价与对策研究[D].乌鲁木齐: 新疆大学, 2019. http://cdmd.cnki.com.cn/Article/CDMD-10755-1019609747.htmSHI Xu-rong. Effect evaluation and countermeasure study on volatile organic compounds emission control in Baoshan district, shanghai[D]. Urumchi: Xinjiang University, 2019. http://cdmd.cnki.com.cn/Article/CDMD-10755-1019609747.htm

    7. [7]

      黄青斌. 挥发性有机物催化氧化技术及催化剂研究进展[J]. 化学试剂, 2019,41,(2): 107-112. HUANG Qing-bin. Research progress in catalytic oxidation technology and catalysts for volatile organic compounds[J]. Chem Reagents, 2019, 41(2):  107-112.

    8. [8]

      卜龙利, 刘海楠, 王晓晖, 张浩, 孙剑宇, 杨力. 不同加热方式下催化氧化甲苯的性能研究[J]. 环境化学, 2013,32,(8): 1524-1531. BO Long-li, LIU Hai-nan, WANG Xiao-hui, ZHANG Hao, SUN Jian-yu, YANG Li. Study on the catalytic oxidation of toluene under different heating modes[J]. Environ Chem, 2013, 32(8):  1524-1531.

    9. [9]

      张钰彩, 卜龙利, 王晓晖, 刘海楠, 张浩. 微波加热下苯的催化氧化性能研究[J]. 环境科学, 2012,33,(8): 2759-2765. ZHANG Yu-cai, BO Long-li, WANG Xiao-hui, LIU Hai-nan, ZHANG Hao. Study on catalytic oxidation of benzene by microwave heating[J]. Environ Sci, 2012, 33(8):  2759-2765.

    10. [10]

      卜龙利, 杨力, 孙剑宇, 梁欣欣, 虎雪姣, 孟海龙. 双组分VOCs的催化氧化及动力学分析[J]. 环境科学, 2014,35,(9): 3302-3308. BO Long-li, YANG Li, SUN Jian-yu, LIANG Xin-xin, HU Xue-jiao, MENG Hai-long. Catalytic oxidation of two-component VOCs and kinetic analysis[J]. Environ Sci, 2014, 35(9):  3302-3308.

    11. [11]

      刘海楠.二氧化钛复合型催化剂制备及其微波辅助催化氧化甲苯性能试验研究[D].西安: 西安建筑科技大学, 2013.LIU Hai-nan. Preparation of titania composite catalyst and its performance in microwave-assisted catalytic oxidation of toluene[D]. Xi'an: Xi'an University of Architecture and Technology, 2013.

    12. [12]

      廖建波.挥发性有机物微波辅助催化氧化性能试验研究[D].西安: 西安建筑科技大学, 2011. http://d.wanfangdata.com.cn/thesis/D243709LIAO Jian-bo. Study on the performance of microwave-assisted catalytic oxidation of volatile organic compound[D]. Xi'an: Xi'an University of Architecture and Technology, 2011. http://d.wanfangdata.com.cn/thesis/D243709

    13. [13]

      史志铭, 梁开明, 顾守仁. 元素掺杂对堇青石晶体结构及热膨胀系数的作用[J]. 现代技术陶瓷, 2000,21,(2): 18-23. SHI Zhi-ming, LIANG Kai-ming, GU Shou-ren. Effects of elements-doping on the crystal structure and thermal expansion coefficient of cordierite[J]. Adv Ceram, 2000, 21(2):  18-23.

    14. [14]

      ZHAI Y Q, XIONG J M, LI C Q, XU X, LUO G H. Influence of preparation method on performance of a metal supported perovskite catalyst for combustion of methane[J]. J Rare Earth, 2010, 28(1):  54-58. doi: 10.1016/S1002-0721(09)60050-8

    15. [15]

      陆彦彬, 马彪, 张伟辰. HZSM-5/整体式催化剂的制备及其在甲醇制汽油反应中的应用[J]. 辽宁石油化工大学学报, 2015,35,(1): 12-15. LU Yan-bin, MA Biao, ZHANG Wei-chen. Preparation of HZSM-5/monolithic catalyst and its application in conversion of methanol to gasoline[J]. J Liaoning Shihua Univ, 2015, 35(1):  12-15.

    16. [16]

      陶明. TS-1/堇青石整体催化剂的制备及其催化苯酚羟基化的性能研究[D].杭州: 浙江工业大学, 2016. http://cdmd.cnki.com.cn/Article/CDMD-10337-1017027496.htmTAO Ming. Synthesis of TS-1/cordierite monolith catalyst and its catalytic performance of phenol hydroxylation[D]. Hangzhou: Zhejiang University of Technology, 2016. http://cdmd.cnki.com.cn/Article/CDMD-10337-1017027496.htm

    17. [17]

      黄海凤, 周小燕, 卢晗锋, 俞河, 陈银飞. 原位沉淀技术制备整体型Mn/Ti-Si/堇青石选择性催化还原催化剂[J]. 中国电机工程学报, 2011,31,(17): 50-54. HUANG Hai-feng, ZHOU Xiao-yan, LU Han-feng, YU He, CHEN Yin-fei. Monolithic Mn/Ti-Si/cordierite catalyst prepared by In-situ deposition for SCR-DeNOx[J]. Proc CSEE, 2011, 31(17):  50-54.

    18. [18]

      宋万仓.金属基不锈钢表面上Al2O3涂层的制备[D].辽宁: 大连理工大学, 2010.SONG Wan-cang. Preparation of Al2O3 coating on stainless steel substrate[D]. Liaoning: Dalian University of Technology, 2010.

    19. [19]

      陈春波, 李平, 隋志军, 王寅, 朱连利, 赫崇衡. 大比表面积高牢固度堇青石蜂窝涂层的制备[J]. 工业催化, 2010,18,(3): 40-45. CHEN Chun-bo, LI Ping, SUI Zhi-jun, WANG Yin, ZHU Lian-li, HE Chong-heng. Preparation of cordierite honeycomb coating with large surface area and high adhesive capacity[J]. Ind Catal, 2010, 18(3):  40-45.

    20. [20]

      贺振富, 邵潜, 沈宁元. 载体预处理对催化剂涂层结构的影响[J]. 石油学报(石油加工), 2001,17,(3): 83-85. HE Zhen-fu, SHAO Qian, SHEN Ning-yuan. Influence of pretreatment on structure of catalytic washcoat[J]. Acta Pet Sin(Pet Proc Sect), 2001, 17(3):  83-85.

    21. [21]

      刘海楠, 卜龙利, 王晓晖, 张浩, 孙剑宇, 杨力, 蔡力栋. 二氧化钛复合型催化剂制备及其微波辅助催化氧化甲苯性能[J]. 环境科学学报, 2013,33,(6): 1720-1727. LIU Hai-nan, BO Long-li, WANG Xiao-hui, ZHANG Hao, SUN Jian-yu, YANG Li, CAI Li-dong. Preparation of titania composite catalyst and its performance in microwave-assisted catalytic oxidation of toluene[J]. Acta Sci Circum, 2013, 33(6):  1720-1727.

    22. [22]

      李凯.蜂窝状Mn-Ce/TiO2/CC脱硝催化剂的涂覆技术及性能研究[D].太原: 太原理工大学, 2013. http://cdmd.cnki.com.cn/Article/CDMD-10112-1013355319.htmLI Kai. Coating technology and the performance of Mn-Ce/TiO2/CC honeycomb catalysts for NO removal[D]. Taiyuan: Taiyuan University of Technology, 2013. http://cdmd.cnki.com.cn/Article/CDMD-10112-1013355319.htm

    23. [23]

      BO L L, SUN S Y. Microwave-assisted catalytic oxidation of gaseous toluene with a Cu-Mn-Ce/cordierite honeycomb catalyst[J]. Front Chem Sci Eng, 2019, 13(2):  385-392.

    24. [24]

      SALKER A V, WEISWEILER W. Catalytic behaviour of metal based ZSM-5 catalysts for NOx reduction with NH3 in dry and humid conditions[J]. Appl Catal A:Gen, 2000, 203(2):  221-229. doi: 10.1016/S0926-860X(00)00489-0

    25. [25]

      贺利娜, 卜龙利, 都琳, 宁轲, 刘嘉栋. 微波催化燃烧气态甲苯特性及床层温度分布[J]. 中国环境科学, 2019,39,(8): 3242-3248. HE Li-na, BO Long-li, DU Lin, NING Ke, LIU Jia-dong. Microwave catalytic combustion of gaseous toluene and distribution of bed temperature[J]. China Environ Sci, 2019, 39(8):  3242-3248.

    26. [26]

      董亮.磷化物整体式催化剂的制备与加氢脱硫性能研究[D].北京: 北京化工大学, 2009. http://cdmd.cnki.com.cn/Article/CDMD-10010-2009261156.htmDONG Liang. Study on preparation and hydrodesulfurization properties of phosphide monolithic catalysts[D]. Beijing: Beijing University of Chemical Technology, 2009. http://cdmd.cnki.com.cn/Article/CDMD-10010-2009261156.htm

    27. [27]

      马文娇, 黄琼, 陈英文, 祝社民, 沈树宝. 堇青石负载Fe-Mn-O混合氧化物催化氧化甲苯的性能研究[J]. 现代化工, 2012,32,(3): 26-29. MA Wen-jiao, HUANG Qiong, CHEN Ying-wen, ZHU She-min, SHEN Shu-bao. Catalytic performance of Fe-Mn-O mixed oxides supported on cordierite for toluene catalytic combustion[J]. Mod Chem Ind, 2012, 32(3):  26-29.

    28. [28]

      张峰. SCR脱硝催化剂的抗硫再生性能和整体化制备研究[D].杭州: 浙江工业大学, 2010. http://d.wanfangdata.com.cn/thesis/Y1776177ZHANG Feng. Study on the performance of sulfur tolerance and regeneration and preparation of the monolithic catalyst for SCR denitration[D]. Hangzhou: Zhejiang University of Technology, 2010. http://d.wanfangdata.com.cn/thesis/Y1776177

    29. [29]

      薛红丹.中温原位催化还原NOx催化剂的制备及性能研究[D].哈尔滨: 哈尔滨工程大学, 2006. http://d.wanfangdata.com.cn/thesis/Y936352XUE Hong-dan. Study on preparation and properties of catalysts used for selective catalytic reduction of NOx[D]. Harbin: Harbin Engineering University, 2006. http://d.wanfangdata.com.cn/thesis/Y936352

    30. [30]

      孟海龙, 卜龙利, 刘嘉栋, 高波, 冯奇奇, 谭娜, 谢帅. CoCuMnOx光催化氧化多组分VOCs特性及其动力学[J]. 环境科学, 2016,37,(5): 1670-1676. MENG Hai-long, BO Long-li, LIU Jia-dong, GAO Bo, FENG Qi-qi, TAN Na, XIE Shuai. CoCuMnOx Photocatalyzed oxidation of multi-component VOCs and kinetic analysis[J]. Environ Sci, 2016, 37(5):  1670-1676.

    31. [31]

      WANG D, ZAHNG L, LI J H, KAMASAMUDRAM K, EPLING W. NH3-SCR over Cu/SAPO-34-Zeolite acidity and Cu structure changes as a function of Cu loading[J]. Catal Today, 2014, 231(1):  64-74.

    32. [32]

      HU Y T, LV Z H, WEI C, YU S C, LIU M H, GAO C J. Separation and antifouling properties of hydrolyzed PAN hybrid membranes prepared via in-situ sol-gel SiO2 nanoparticles growth[J]. J Membrane Sci, 2018, 545(1):  250-258.

    33. [33]

      杨力, 卜龙利, 孙剑宇, 梁欣欣, 虎雪姣, 孟海龙. 双组分甲苯、氯苯的微波辅助催化氧化及机理[J]. 环境工程学报, 2014,8,(11): 4871-4879. YANGA Li, BO Long-li, SUN Jian-yu, LIANG Xin-xin, HU Xue-jiao, MENG Hai-long. Microwave assisted catalytic oxidation of two-component toluene, chlorobenzene and relative removal mechanism[J]. Chin J Environ Eng, 2014, 8(11):  4871-4879.

    34. [34]

      WU D F, ZHANG Y H, LI Y D. Mechanical stability of monolithic catalysts:scattering of washcoat connection and failure mechanism of active material[J]. Ind Eng Chem Res, 2013, 52(41):  14713-14721. doi: 10.1021/ie402546q

    35. [35]

      Krijn P. de Jong. Synthesis of Solid Catalysts[M]. Weinheim: WILEY-VCH Verlag GmbH & Co. KGaA, 2009.

    36. [36]

      周铭. 涂膜附着机理与附着力促进剂的选择[J]. 现代涂料与涂装, 2007,10,(8): 1-3. ZHOU Ming. Connection mechanism of the coatings and selection of the connection accelerants[J]. Mod Paint Finish, 2007, 10(8):  1-3.

    37. [37]

      ZAMARO J M, ULLA M A, MIRÓ E E. Zeolite washcoating onto cordierite honeycomb reactors for environmental applications[J]. Chem Eng J, 2005, 106(1):  25-33.

    38. [38]

      KONG D Y, YANG H, WEI S, LI D Y, WANG J B. Gel-casting without de-airing process using silica sol as a binder[J]. Ceram Int, 2007, 33(2):  133-139. doi: 10.1016/j.ceramint.2005.08.006

    39. [39]

      晋斌. 硅溶胶及其在消防技术中的应用[J]. 消防科学与技术, 1989(2): 35-36. JIN Bin. Silica sol and its application in fire protection technology[J]. Fire Sci Technol, 1989, (2):  35-36.

  • 图 1  实验装置流程示意图

    Figure 1  Schematic of the experimental device flow

    1: air compressor; 2: silica gel column; 3: activated carbon column; 4: flowmeter; 5: syringe pump; 6: evaporation flask; 7: explosion-proof zeolite; 8: electric furnace; 9: buffer bottle; 10: inlet sampling point; 11: gas chromatograph; 12: microwave device; 13: water-cooling system; 14: K-type thermocouple; 15: fixed bed reactor; 16: outlet sampling point; 17: organic solvent bottle; 18: alkaline solution bottle

    图 2  预处理后催化剂活性组分负载量和脱落率

    Figure 2  Load and shedding rates of the active components of catalysts after pretreatment

    G1: control group; G2: ultrasonic vibration; G3: 5%HNO3; G4: 10% HNO3; G5: 15% HNO3; G6: 30% HNO3; G7: 20%H2C2O4; G8: 30% H2C2O4; G9: 40% H2C2O4; G10: 27%NH3·H2O; G11: 10%HCl; G12: 0.5 mol/L NaOH

    图 3  添加硅溶胶后催化剂活性组分负载量和脱落率

    Figure 3  Load and shedding rates of the active components of catalysts after adding silica sol

    k1=0; k2=0.0500; k3=0.0750; k4=0.1000; k5=0.1063; k6=0.1125; k7=0.1188; k8=0.1250; k9=0.1500; msilica sol/mwater absorption refer to the mass ratio of silica sol to water absorption amount of the carrier

    图 4  堇青石基催化剂的SEM照片(“New-、Old-”分别代表新制备、稳定性实验后的催化剂)

    Figure 4  SEM images of the cordierite-based catalysts("New-, Old-" refers to the new catalysts and used catalysts after stabilitytest, respectively)

    图 5  催化剂的XRD谱图

    Figure 5  XRD patterns of the catalysts

    a: New/Cu-Mn-Ce(silica sol)/CH catalyst; b: New/Cu-Mn-Ce/CH catalyst; c: CH carrier(acid etching); d: Old/Cu-Mn-Ce(silica sol)/CH catalyst; e: Old/Cu-Mn-Ce/CH catalyst

    图 6  催化剂FT-IR谱图

    Figure 6  FT-IR spectra of catalysts

    a: New/Cu-Mn-Ce/CH catalyst; b: New/Cu-Mn-Ce(silica sol)/CH catalyst

    图 7  催化剂吸波升温曲线

    Figure 7  Temperature-rising curves of the catalysts under microwave irradiation

    ■: CH carrier (acid etching); ●: Cu-Mn-Ce(silica sol)/CH catalyst; ▲:Cu-Mn-Ce/CH catalyst reaction conditions:P=200 W, bed height 100 mm, catalyst volume 6.15×10-5 m3

    图 8  床层温度300 ℃下两种催化剂对甲苯的催化降解

    Figure 8  Catalytic degradation of toluene at 300 ℃ of bed temperature over two catalysts separately

    ■: Cu-Mn-Ce/CH catalyst; ●: Cu-Mn-Ce(silica sol)/CH catalyst reaction conditions: toluene initial concentration 1000 mg/m3, air flow rate 0.12 m3/h, catalyst volume 6.15×10-5 m3, bed height 100 mm, bed temperature 300 ℃, Cu-Mn-Ce/CH catalyst:Pheating=100 W, Pinsulation=75 W; Cu-Mn-Ce (silica sol)/CH catalyst: Pheating=250 W, Pinsulation=150 W

    图 9  不同床层温度下Cu-Mn-Ce(硅溶胶)/CH催化剂对甲苯的催化降解

    Figure 9  Catalytic degradation of toluene at different bed temperatures over Cu-Mn-Ce(silica sol)/CH catalyst

    ■: 150 ℃(Pheating=100 W, Pinsulation=75 W); □: 200 ℃(Pheating=100 W, Pinsulation=87 W); ▲: 250 ℃(Pheating=200 W, Pinsulation=105 W); △: 300 ℃(Pheating=250 W, Pinsulation=150 W); ●: 350 ℃(Pheating=250 W, Pinsulation=220 W); ○: 400 ℃(Pheating=300 W, Pinsulation=275 W)

    图 10  两种催化剂对甲苯的矿化率

    Figure 10  Mineralization rate of toluene over two different catalysts

    ■: mineralization rate of toluene over the Cu-Mn-Ce(silica sol)/CH catalyst; □: mineralization rate of toluene over the Cu-Mn-Ce/CH catalyst; ●: Cu-Mn-Ce(silica sol)/CH catalyst activity; ○: Cu-Mn-Ce/CH catalyst activity reaction conditions: toluene concentration 1000 mg/m3, air flow rate 0.12 m3/h, catalystvolume 6.15×10-5 m3, bed height 100 mm, bed temperature 350 ℃, Pheating=250 W, Pinsulation=220 W

    图 11  催化剂的稳定性测试

    Figure 11  Stability test of catalysts

    ■: toluene removal rate; ●: active components shedding rate reaction conditions: toluene concentration 1000 mg/m3, air flow rate 0.12 m3/h, catalyst volume 6.15×10-5 m3, bed height 100 mm, temperature 350 ℃, Cu-Mn-Ce/CH catalyst: Pheating=150 W, Pinsulation=123 W; Cu-Mn-Ce(silica sol)/CH catalyst: Pheating=250 W, Pinsulation=220 W

    图 12  活性组分在催化剂表面的结合机理

    Figure 12  Connection mechanism of the active components on the catalyst surface

    表 1  预处理后堇青石载体的吸水率

    Table 1.  Water absorption of the cordierite carrier after pretreatment

    Pretreatmentsolution Controlgroup Ultrasonic vibration 5%HNO3 10%HNO3 15%HNO3 30%HNO3 20%H2C2O4 30%H2C2O4 40%H2C2O4 27%NH3·H2O 10%HCl 0.5 mol/LNaOH
    Water absorption /% 38.26 44.62 44.16 56.63 60.07 43.04 67.91 59.66 51.00 50.53 53.18 52.19
    note:5%, 10%, 40%, 27%, etc. are the mass percentages when the acid and alkali solutions are diluted
    下载: 导出CSV

    表 2  催化剂的比表面积和孔结构参数

    Table 2.  Specific surface area and pore structure parameters of different carriers and catalysts

    Sample BET special surface area A/(m2·g-1) Micropore area A/(m2·g-1) Total pore volume v/ (cm3·g-1) Micropore volume v/(cm3·g-1) Average pore size d/nm
    CH carrier 0.98 0.47 0.00080 0.00050 9.56
    CH carrier(acid etching) 2.80 0.37 0.0036 0.00024 20.18
    New/Cu-Mn-Ce/CH catalyst 13.93 8.47 0.052 0.0065 32.90
    New/Cu-Mn-Ce(silica sol)/CH catalyst 28.28 12.72 0.089 0.0098 22.99
    Old/Cu-Mn-Ce/CH catalyst 9.04 3.27 0.016 0.0017 26.38
    Old/Cu-Mn-Ce(silica sol)/CH catalyst 19.24 10.70 0.074 0.0035 18.23
    下载: 导出CSV

    表 3  实验前后两种催化剂的活性组分牢固度分析

    Table 3.  Firmness analysis of the active components of two catalysts before and after stability test

    Sample Quality of cordierite carrier after pretreatment m0/g Quality of supported catalyst m1/g Initial active components loading w1/% Quality of catalyst after firmness test m2/g Active components shedding rate △w/% Final active components loading w2/%
    New/Cu-Mn-Ce/CH catalyst 31.8772 34.8520 9.33 34.8105 0.119 9.20
    New/Cu-Mn-Ce (silica sol)/CH catalyst 32.4818 35.8107 10.25 35.8048 0.0165 10.23
    Old/Cu-Mn-Ce/CH catalyst 33.2763 36.3777 9.32 36.2455 0.363 8.92
    Old/Cu-Mn-Ce (silica sol)/CH catalyst 32.3773 35.7025 10.27 35.6908 0.0328 10.23
    下载: 导出CSV
  • 加载中
计量
  • PDF下载量:  8
  • 文章访问数:  2473
  • HTML全文浏览量:  534
文章相关
  • 发布日期:  2020-09-01
  • 收稿日期:  2020-07-13
  • 修回日期:  2020-08-05
通讯作者: 陈斌, bchen63@163.com
  • 1. 

    沈阳化工大学材料科学与工程学院 沈阳 110142

  1. 本站搜索
  2. 百度学术搜索
  3. 万方数据库搜索
  4. CNKI搜索

/

返回文章